管道离心泵安装技术的关键在于确定泵的安装高度(即吸程)。这个高度是指从水源水面到泵叶轮中线的垂直距离,不能与允许吸入的真空高度混淆。水泵产品说明书或铭牌上标明的允许吸入的真空高度是......
阅读量:55322
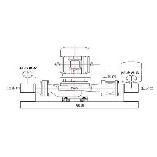
管道离心泵和增压泵有什么区别?管道离心泵和增压泵在人们的日常生活中或多或少使用,所以我相信你对这两种泵并不陌生。然而,一些用户想知道管道泵和增压泵之间的区别。为此,整理了以下内容,......
阅读量:98622
离心泵可分为水平离心泵和垂直离心泵。离心泵可分为多级离心泵和单级离心泵。垂直离心泵的正确操作方法如下。1.立式离心泵启动前检查①接线完成后,检查电机转动方向是否正确。②检查立式离心......
阅读量:88722
对于离心泵能否空转的问题,为您整理了以下内容,您可以仔细参考。立式离心泵能空转吗?空转有什么危害?离心泵不能空转,因为空转时是空载,相当于电机的空载。轴系扭矩小,电流小。所以对电机......
阅读量:98822
卧式离心泵和立式离心泵,怎么定 ?外观形式:立式泵站立,卧式泵水平躺着(好像等于没说)。连接形式:垂直泵自下而上叠加连接,水平泵垂直排列在底座上,垂直泵通常称为垂直管道离心泵,电机......
阅读量:88422
卧式离心泵的运输特点:卧式化学离心泵用于运输类似清水的清水和其他物理化学液体。适用于工业和城市给排水、高层建筑增压送水、园林喷灌、消防增压、远程运输、暖通空调制冷循环、澡堂等冷热水......
阅读量:79122
卧式磁力泵(磁力驱动泵)是将永磁联轴器的工作原理应用于离心泵的新产品。它由泵、磁力驱动和电机组成。磁传动的关键部件由外磁转子、内磁转子和无磁隔离套组成。当电机驱动外磁转子旋转时,磁......
阅读量:90922
卧式离心泵的正确操作方法可分为启动前的准备工作、启动操作、停泵三部分。卧式离心泵启动前的准备工作:(1)根据卧式离心泵的工作运行情况,采用好的机油进行润滑。用黄油润滑的卧式离心泵应......
阅读量:71322
化工衬氟泵广泛应用于化工、制药、石油、冶金、电力、电镀、酸洗、农药、造纸和液体运输、废水处理和酸处理。硫酸、盐酸、硝酸、醋酸、氢氟酸、王水、强碱、强氧化剂、有机溶剂等腐蚀介质是较先......
阅读量:78822
ZA石化工程泵应用注意事项及装配及拆卸一.启动前准备1。启动前清理泵和现场。2.反思轴承架内的光滑油量是否过多?油面在油标中间线以上约2mm。3.在连接联轴器之前,反思原动机的转向......
阅读量:78722
根据不同的工作条件,不同的材料可用于中间连接段,以避免轴承框架和轴承在输送强腐蚀介质时的严重腐蚀。同时,中间连接段设有水冷腔,通过冷却循环水阻挡高温介质,并将高温传递给轴承。密封形......
阅读量:91322
IHF化工泵泵体采用金属外壳内衬聚全氟乙烯、叶轮、泵盖和轴套,由金属镶嵌外包裹的氟塑料制成,进出口采用铸钢加固。以下是氟塑料内衬离心泵的运行和维护。 氟塑料衬里离心泵运行:(1)停......
阅读量:51522
Copyright © 2021-2021 中国·必威(bw·西汉姆联)中文官方网站 版权所有 备案号:苏ICP备2020069887号